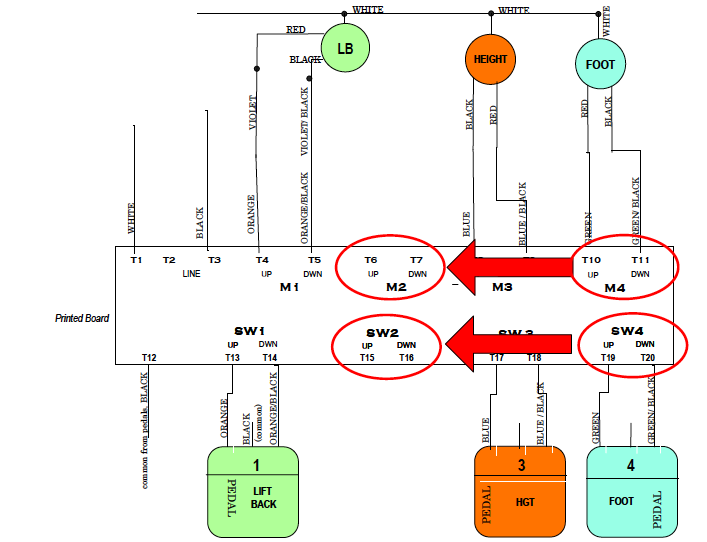
How to move foot section wires on board May 11, 2020 15:30 Updated WIRE - 76A 3 Motors, non-trend, board: